юан8
1 ранг
- Регистрация
- 9 Мар 2024
- Сообщения
- 3,922
- Реакции
- 776
- Баллы
- 58
- Страна
- РФ
- Город
- Санкт-Петербург
- Имя
- Юрий
- Предупреждений
- 5
у тебя сейчас есть д-класс? спаяй на полевике пред что я выше нарисовал поставь перед д- классом и послушай резистором будешь крутить и слушать звук будет окрас менять,тебе понравится
джифет вроде у тебя были
КОРОЧЕ!
бери Астру и неси к друзьям пусть сделают ТАК
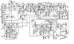
переделка не сложная поменять транзисторы купишь по 5р 3107\3102 и гт806 на выход у тебя есть
добавить два диода и немного поменять номиналы резисторов,если нет диода шоттки можно вч германий поставить п416,гт308 или д310
R49 увеличить до 18,,,20к не исправил или R51 оставить 4,7к
иначе половина питания на выходе не выставится
главное выход на германии в предвариловке он только все портит тем более тут все под оос если есть резисторы 0,33...0,47ом то можно и в эмиттер нижнего гт806 поставить,я переставил просто нижний 1ом вверх впараллель так лучше если нет других
если есть резисторы 2...3ом можно в базы гт806 врезать или если есть провод манганиновый или константановый 0,3,,,0.5мм из него сделать провода с платы на базы,только одинаковой длины сделать


еще вариант из туриста сделать трансформаторный но ты наверное не сможешь
вот чем еще тда7377 хороша-там два моста по 18вт на 8ом или 2 по 30 вт на 4ом поэтому можно сделать от микрофона через один мост а гитару через каскад на джифете с регулировкой смещения и на выходе суммировать все это на динамик через резисторы 1,,,3 ом голос будет обычный с малыми искажениями а гитара со второй гармошкой вобщем я рекомендую так сделать главное все просто и компактно будет

А-1 я тебе в 42 посте системку нарисовал ,проще некуда,будешь доволен,если не хочешь два динамика я нарисую как запараллелить каналы правильно и смиксовать перед тда,но с двумя динамиками лучше,на голос возьми 8ом а на гитару 4ом через мощный резистор 4,,,8ом
и не слушай этих умников,ничего дельного не предложат кроме срача
полевик кп303е,кп302,кп307 пойдет, спектр переменником менять будешь
печатку можно не делать а спаять навесом вот так
радиатора с пачку сигарет достаточно

джифет вроде у тебя были
КОРОЧЕ!
бери Астру и неси к друзьям пусть сделают ТАК
переделка не сложная поменять транзисторы купишь по 5р 3107\3102 и гт806 на выход у тебя есть
добавить два диода и немного поменять номиналы резисторов,если нет диода шоттки можно вч германий поставить п416,гт308 или д310
R49 увеличить до 18,,,20к не исправил или R51 оставить 4,7к
иначе половина питания на выходе не выставится
главное выход на германии в предвариловке он только все портит тем более тут все под оос если есть резисторы 0,33...0,47ом то можно и в эмиттер нижнего гт806 поставить,я переставил просто нижний 1ом вверх впараллель так лучше если нет других
если есть резисторы 2...3ом можно в базы гт806 врезать или если есть провод манганиновый или константановый 0,3,,,0.5мм из него сделать провода с платы на базы,только одинаковой длины сделать


и как без оос ступеньку бороть только эконом А или параллельниклучше без ООС,
еще вариант из туриста сделать трансформаторный но ты наверное не сможешь
вот чем еще тда7377 хороша-там два моста по 18вт на 8ом или 2 по 30 вт на 4ом поэтому можно сделать от микрофона через один мост а гитару через каскад на джифете с регулировкой смещения и на выходе суммировать все это на динамик через резисторы 1,,,3 ом голос будет обычный с малыми искажениями а гитара со второй гармошкой вобщем я рекомендую так сделать главное все просто и компактно будет

А-1 я тебе в 42 посте системку нарисовал ,проще некуда,будешь доволен,если не хочешь два динамика я нарисую как запараллелить каналы правильно и смиксовать перед тда,но с двумя динамиками лучше,на голос возьми 8ом а на гитару 4ом через мощный резистор 4,,,8ом
и не слушай этих умников,ничего дельного не предложат кроме срача
полевик кп303е,кп302,кп307 пойдет, спектр переменником менять будешь
печатку можно не делать а спаять навесом вот так
радиатора с пачку сигарет достаточно



