Александр Бокарёв
1 ранг
- Регистрация
- 12 Ноя 2019
- Сообщения
- 28,871
- Реакции
- 14,283
- Репутация
- 395
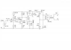
Входной Т4 просится заменить на противоположной проводимости , коллектором к земле. Тогда все сложитсяLEAK-30
Последнее редактирование модератором:





