Классный звук на базе S-90

У меня была такая. Если память не изменяет на КТ805Б. 10МАС-1М на ней играли просто ах... ох..... Без всякого их апгрейда.
Да, отличная техника, прям-таки в лоб сравниваю с немчурой Салора-2001 на Шур15 - никаких когнитивных диссонансов. Классическая музыка в самом достойном Рижском исполнении. Страшновато было поначалу цеплять 600 ваттные 15"-динамикм в ЗЯ. 6 ваттный усилитель, думал, заквакает. Крепкое железо, вытягивает ещё, вкупе, две 50АС-106. Ничего не греется, не хрипит и не кашляет.
 
Да, отличная техника, прям-таки в лоб сравниваю с немчурой Салора-2001 на Шур15 - никаких когнитивных диссонансов. Классическая музыка в самом достойном Рижском исполнении. Страшновато было поначалу цеплять 600 ваттные 15"-динамикм в ЗЯ. 6 ваттный усилитель, думал, заквакает. Крепкое железо, вытягивает ещё, вкупе, две 50АС-106. Ничего не греется, не хрипит и не кашляет.
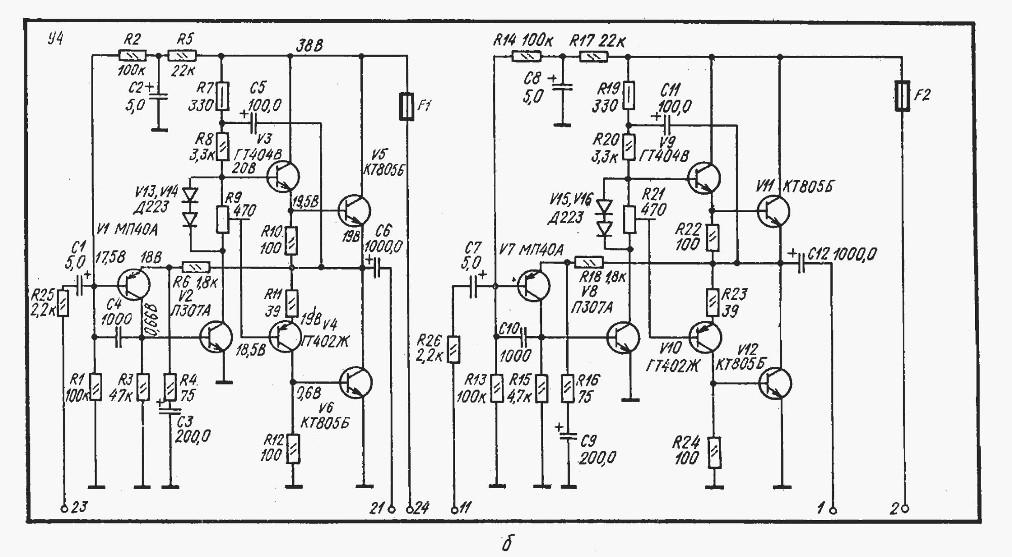
Эту Мелодиевскую схему недавно глянули в симуляторе, там все достойно.
 
Резкость обычно проявляется из-за торчков на АЧХ в районе 5-6 кГц,шкварка и харч,либо из-за гадкого спектра с торчащими нечестными.Многие ширики у Фостекса этим болеют,слушать тяжко их.Утомительный кислотный звук
Такую особенность имеет СЧ динамик Ямахи ns-6490.
 
А у меня отторжение вызвало недавнее посещение Свердловской филармонии и слушание живого органа. Инструмент немецкой фирмы W. Sauer был установлен в 1973 году. Тембр, ей богу, как у губной гармошки. У меня в коллекции больше 400 пластинок органа, советские и зарубежные, 50 на 50. Такого позорного исполнения И.С.Баха, в интерпретации штатного органиста Тараса Багинца, и такого скабрезного звучания больше ни на одной пластинке нет. Впрочем, со слухом у меня всё в порядке, проверялся по одному музыкальному интернет-тесту, где задавали вопрос и проигрывали музыкальный фрагмент, так вот, из 15 вопросов на 13 ответил правильно, без подготовки, без знания нотной грамоты и заканчивания консерваторских академиев.
С "Мелодии-103М" орган звучит именно так, как в Рижском Домском соборе, который имел честь лично слушать. Есть ещё Grundig и Salora-2001, с них подача более резкая, чёткая, сухая, как кофе двойной блек-ай. А с Мелодии-103М, с 2х50АС-106 и 2х15"-НЧ, натурально, живо и смачно, как бифштекс с кровью.
Ужос прям! Может там цифровая фонограмма пневматического органа в кустарнике играла?
 
Ужос прям! Может там цифровая фонограмма пневматического органа в кустарнике играла?
Тайна сия велика есть. Терзают меня смутные сомнения, что звук выводился на динамики в зале. Уж очень звучание пластилиновое было. Может, даже, и фонограмму крутили. Публика была весьма непрезентабельная, в основном пенсионеры и студенточки. Тарас Багинец, даже, задал коварный вопрос перед началом концерта: "Поднимите руки, кто посещал концерты других российских органов?" В полном зале на 808 человек поднялось 15-20 рук.
 
Последнее редактирование:
Такую особенность имеет СЧ динамик Ямахи ns-64
Распони Туринский, если у Вас на самом деле есть эта АС, то поставьте на неё мой простой последовательный фильтр и сообщите повторно Ваш объективный отзыв о звучании этой АС NS-6490 Yamaha с таким фильтром: https://cxem.net/sound/dinamics/dinamic117.php .
Лично мне уже не надо никакой ещё более лучшей АС. И так всё отлично.

Да, действительно, штатный дешёвенький фильтр на этой АС крайне неудачный (всего-то, пара конденсаторов на СЧ и ВЧ динамики), приводящий к псевдостереофоническому "искристому шипению" каждой АС из-за противофазности звучания всех трёх динамиков АС с таким фильтром.
Но даже несмотря на это, подавляющее число отзывов на эту АС со штатным фильтром - положительные. А в отрицательных отзывах слушатели не понимают истинной причины появления утомительного "кашеобразного" звучания этой АС на сложных композициях: противофазного звука между полосам фильтрации штатного фильтра.

Однако, несмотря на "пресобачию" АЧХ, этот СЧ динамик прекрасно звучит в ансамбле с остальными динамиками при использовании предложенного последовательного фильтра благодаря почти синфазному гладкому звучанию всех трёх динамиков за счёт подбора оптимального характеристического сопротивления колебательных звеньев последовательного фильтра.

Отличный набор всех 3-ёх динамиков в этой бюджетной АС от Yamaha, что бы Вы там ни писали. А то у Вас и при гладкой АЧХ АС хорошее звучание ещё не гарантируется (что естественно, если не уделять должного внимания тщательному согласованию ФЧХ между динамиками в основном рабочем диапазоне частот 0,2...6-8 кГц), а уж при горбатой АЧХ - тем более, даже без прослушивания. Хотя бы отзывы других почитайте.

Georgi, 10.04.2026, 12ч40м, время Моск.
 
Последнее редактирование:
Возвращаясь к 20ГДС и кевлару.

Припаял резистор на 3.9 Ом и в положении переключателя -6 Дб вместе с этим резистором ор убрался. На слух кажется что так оно бы и должно звучать.

На каких нибудь выходных дойдут руки до замеров артой -- хочу померять резонансную, есть опасения что она сильно вверх ускакала.
Крч вернусь еще.
 
Вот она схема просто и стабильна,свои 10ватт отрабатывает,даже перегруз по входу загонял,ей пофиг ну немного искажения при сильном перегрузе.
 

Вложения

  • Мелодия.jpg
    Мелодия.jpg
    290.1 KB · Просмотры: 24
Да что-ж вы скучные то какие) Симфонии, органы, джазы вот это вот все.

А если душа просит Драм-да-Бассика какого нибудь там или еще какого нибудь хард техно либо дабстепа.
Тащемта на подобной музыке мычание S-90 не кажется недостатком)))
Это культура прослушивания музыки ,которая формируется не с первых дней. У меня два соседа по улице приобрели колонки большие ,где бас фигачит ,аж хреново ,а им кайф. Нижнему говорю ,давай помогу настрою ,на нормальное звучание,а он как баран смотрит и говорит ,но это же Жбль.
Двинулся дальше.Или умом или в построении звука.У супруги взял ненужый браслетик ,отдал соседу на переплавку.Получили следующее изделие.Посмотреть вложение 180028
Вот эта деталь длинною 2 см на пути питания изменила звук ,как будто купили другой цап стоимостью в 10 раз дороже.Расширился звук .Бас мощнее заиграл ,верха разнообразней зазвенели ,появился небольшой винтажный шум как от старых записей .Но пропала микро детальность .Сечение проводника большое .Нужно было с тонкой жилой делать в 1 мм.Все в переди .

В общем прогрелась эта деталька ,выдала столько баса как будто добавили сабвуфер в систему.Раздулся весь диапазон.В маленькой комнате не зашел звук.
Решил спаять из посеребренной жилы .Грубо заиграла техника .Её с первых нот слышно ,будет толк или нет .Час поиграла и досвидания.
В общем победил родной Китайский предохранитель.Спокойная ,четкая ,детальная,мелодичная подача.IMG_20260410_113120[1] копия.jpg
Казалось этот коротыш ,равносилен как поменяли ЦАП.
Провод питания ,а именно его сечение и состав это и есть та линия которая формирует звук всей системы.
 
Последнее редактирование:
Довели человека стал предохранители слышать Посмотреть вложение 180529
Если обратить внимание ,что первый сделан длиннее .Это чтобы упразднить пружинку прижимную .якобы может повлиять на звук.Так вот эта самая пружинка в три витка вернулась обратно,детальней звук сделала.
 
Довели человека стал предохранители слышать
Мой хороший знакомый такой. Слышит предохнанители. Не те, что в питании, а те, через которые сигнал идёт с выхода усилителя...
Но мы мирно с ним сосущзествем.
 
Да одно полярное 36в и на выходе конденсатор,только у меня стоить2200мкф 10 ватт имеем.
Да то скорее всего внимание обратили на то, что выходное сопротивление увесилителя на низких частотах доходит до 3+ Ом

Но мы мирно с ним сосущзествем.
Главное что бы не буйный был.
 
Нет детали - нет проблемы. Вступайте в нашу партию по истреблению предохранителей.
 
Нет детали - нет проблемы. Вступайте в нашу партию по истреблению предохранителей.
Еще биметаллическая пластина в автоматическом выключателе может стать помехой прохождению сигнала. *
Провода от увесилителя прямо в устройство учета электроэнергии (он же счетчик) вкрутить!
 
Довели человека стал предохранители слышать Посмотреть вложение 180529
Осталость только правильное направление для нее определить методом сравнения. Думаю, если переставить другой стороной - звук изменится. Нужно будет перепрогревать.
 
28 кг за 3200у.е. - позор? А скоко будет стоить непозор?
Маркетинг, лоха нашли. ) И не одного!

Когда? В конце 199х Радиотехнику У7771 купить, На стихийном рынке Собино (Ростов), Квод405 (в районе рублей 500 - легко)
На Б. Садовой х..й эндом торговали, но Г. там более 90%, всё слушать надо (Марантц из ТОП, цена в космос улетает).

А по что интересуетесь?
Вон, дядька Бокарёв, Ланзар кастрировал,
я ему - "Держи 510 Ом, сейчас насыплю".
Он, мне - молчёк,
на Зло себе, компаратор собирает,
УН так нагнул, тысячи пикофарат на бедный,..

И что?
Да, ни чего! Ригонда - лучше! А Утёсов, так, лучше не бывает!
 
Вся проблема в проводах. Долой провода!
...или это "вещества" такие???

Провод питания ,а именно его сечение и состав это и есть та линия которая формирует звук всей системы.
Не игнорируйте правило укладывать провода по компасу строго вдоль стрелки с соблюдением полярности! (физика!!!)
А длину сетевого провода необходимо делать кратной длине волны 50±0.1Гц –> из ряда L = 6.88м/3.44м/1.72м/0.86м/0.43м... (±0.01мм роли не сыграют) Длиннее 6.88м – будут артефакты по питанию. Инфа 100%. Не верите? Проверьте и убедитесь! Будете удивлены качеством наполнения Вашего сетапа электричеством (тоже физика!!!)
 
Последнее редактирование:
улыбнуло.
Там резать надо и трасса по короткому пути, ...
"земляные петли", там мне, вообще, такое не знакомо (понимание в учебниках заложено, один раз и на всегда)
 
Вся проблема в проводах. Долой провода!
...или это "вещества" такие???


Не игнорируйте правило укладывать провода по компасу строго вдоль стрелки с соблюдением полярности! (физика!!!)
А длину сетевого провода необходимо делать кратной длине волны 50±0.1Гц –> из ряда L = 6.88м/3.44м/1.72м/0.86м/0.43м... (±0.01мм роли не сыграют) Длиннее 6.88м – будут артефакты по питанию. Инфа 100%. Не верите? Проверьте и убедитесь! Будете удивлены качеством наполнения Вашего сетапа электричеством (тоже физика!!!)
Я с математическими расчетами не дружу.Моя звуковая система создаётся методом тыка.Если новое решение не нравится уху ,происходит откат на предыдущую позицию .
 
Я с математическими расчетами не дружу.Моя звуковая система создаётся методом тыка.Если новое решение не нравится уху ,происходит откат на предыдущую позицию .
Это потомуша Вы не применяете "Правило Буравчика"!!! smile_17
В этом случае мать&матика и ф&зика не нужны.

*) "Правило Левой Руки" сюда не клеится. (гусары, на счёт "усталости рук" молчим)
 
Последнее редактирование:

Статистика форума

Темы
3,295
Сообщения
262,147
Пользователи
2,545
Новый пользователь
vlad'mir
Назад
Сверху Снизу