Смотрите видео ниже, чтобы узнать, как установить наш сайт в качестве веб-приложения на домашнем экране.
Примечание: Эта возможность может быть недоступна в некоторых браузерах.
Уверен, что так. У меня там тоже слюдаЕщё вопрос.. СГМ - это на высокочастотную Tay?, - это 6800pF?
Не наблюдал на своих Г7 59г.6г7 железная, и то хоть мало, но микрофонит, стекло, думаю, не было таких, микрофонит будь здоров. Есть же 6г2, полностью глухая, и пипок не надо.
Тоже это не заметил...6С7БВ совершенно не звенящая, с низким внутренним, высокой крутизной и приличным смещением. Поменять её перетыком на 6г7 без перепахивания схемы на новую не получится. Для меня семера более универсальная.
Лампа входного каскада корректора нужна не только тихая, но и с малой емкостью Миллера, потому как бошки разные бывают и таких, кому эта емкость по сердцу, знаю мало, остальные курочатся АЧХ и звуком, нервничают по этому поводу. Поэтому не применяю на входе всякие ЕСС83, 6н2п и иже с ними. А у 6с7б Миллер небольшой в сравнении с девяткой.Тоже это не заметил...
7Б-В распаивал на цоколь от битой октальной лампы ,затем такой тандем вставлял в общую панельку .
Настройка обязательна с изменением номиналов.
Хотел ещё попробовать малошумящий триод 6С1П ...
Также была задумка ещё варианта... включения полевика КП303 на входе с триодом в каскоде .
Времени на них не хватило ...
Пришлось уехать за 2тыс. км. надолго ,а там антенным хозяйством завалили.
Спасибо, с методами снижения эффекта Миллера я вроде бы знаком. Ни один из них мне не подходит, кроме отказа от применения на входе высокомюшных ламп с большой проходной емкостью.Да ,головы бывают разные ,с разными выходными сигналами ,что требует от корректора разного усиления.
Важнее эффект Миллера , да и ёмкость Миллера может быть уменьшена определёнными путями....
В скринах привёл пути решения как уменьшить эффект Миллера.
Посмотреть вложение 39875
Посмотреть вложение 39876
Посмотреть вложение 39878
Не совсем понимаю про какую схему вы говорите ,схемы у меня были с другими лампами разные ...как и разные лампы одного наименования. Только панелька под лампы г7 и с7б одна ,как и один был источник сигнала с одним произведением.
А я вам ничего не предлагал ...только привёл информацию как с этим борются.Спасибо, с методами снижения эффекта Миллера я вроде бы знаком. Ни один из них мне не подходит, кроме отказа от применения на входе высокомюшных ламп с большой проходной емкостью.



С миллера=(Ку+1)*С проход
С проход=2,8 пф для 6н9с, 3 пф для 6г7, 1,6 пф для 6г2, думаю все понятно!
Я тоже слушаю музыку, тоже вечером, предельную мощность страшно измерять, там чудовищные зверские 5-10 милливатт.А я вам ничего не предлагал ...только привёл информацию как с этим борются.
Вы считаете считаете для уменьшения эффекта Миллера выбор лампы с минимальной проходной ёмкостью...
я склоняюсь ...к способам уменьшения суммарной входной емкости:
Как это уменьшить -это уже отдельный разговор.
Не для вас ...так как вы говорите ,что знаете...а для ДРУГИХ ФОРУМЧАН ,которые читают этот форум ,будет полезная информация что такое Эффект Миллера (было уже затронуто ранее) и какие методы применяют...
Посмотреть вложение 39942 Посмотреть вложение 39943
Резюме:
Эффект Миллера заключается в изменении межэлектродных ёмкостей . Изменение ёмкости под действием переменного напряжения приводит к появлению нелинейных искажений в области высоких" частот.
для уменьшения эффекта Миллера:
- входной монтаж делать грамотно ,без длинных проводов и соплей
- выбор лампы с минимальной проходной емкостью (у пентода меньше)
- уменьшение коэффициента усиления лампового каскада
- введение ООС
- использование каскодных схем
Моё ИМХО ...не делать слишком большое усиление у корректора ...можно для выходного УМ использовать выходной сигнал с корректора меньший...для УМ не важно 250мв на входе будет или 500мв , это только отразится на мощности от УМ ,которую он при таком входном сигнале способен выдать.
Предположим что при 500мв УМ выдаёт порядка 10Вт ,тогда при 250мв выдаст 2.5Вт на одной и той же нагрузке. Выходная мощность 2.5Вт на канал в помещение 20кв.м вполне нормально для АС с хорошей чувствительностью (не менее 90дБ).
Я так вообще...люблю музыку слушать вечером ... на канал делаю не более 1-2Вт.
И самое главное...ДУМАТЬ ТОЛЬКО О ХОРОШЕМ !
Наши мысли порой материализуются ...будете думать что-то нехорошее ,так и произойдёт.
Ну, а настраивать любое электронное устройство - надо .От этого тоже не уйти ...вот только у некоторых для этого нет возможностей ,к которым относится измерительная техника. А без неё максимум не выжать.
Такие корректоры тоже есть и работают, если не интересует результат. Или его невозможно оценить.Даже в книжке Торопкина есть корректор на 6г2 и 6п9
Отвлекусь...6г7 С вх=7пф, а у 6г2 С вх=2,8пф. Будем еще, или хватит?



53й нувистор сам без полевика вполне справляется, емкость Миллера невелика, АЧХ не уродуется. звона нет напрочь. Паялся к выводу катода, а оказывается, можно таким изящным способом соединить. Но у меня там ещё и П-образные радиаторы на анодную пипку.Я бы просто нувистор 6с51н, 6с52н, даже 6с62н. Зачем полевик?
Тут во входном каскаде использовано каскодное соединение малошумящего полевого транзистора и лампы-нувистора ,что дало преимущество каскодной схемы в малой динамической входной ёмкости и значительном усилении каскада для головок типов МС и ММ .Я бы просто нувистор 6с51н, 6с52н, даже 6с62н. Зачем полевик?
Я? О плохом? У меня техасовские тээлки 072-е, с десяток, валяются в банке с мусором, лет 15 назад менял знакомому в микшерном пульте их на АД823, по измерениям искажения уменьшились на порядок, по звуки тоже изменения были значительные, в лучшую сторону. Так что, то что я написал о 072-х выше, это всего лишь мой жизненный опыт, так сказать пройденный этап. По мне так советские 544уд2 лучше 071-х.Что так грустно всё у вас...
Думаете только о плохом ...
072 от TI сейчас в магазинах достаточно много ...я сам неделю назад прикупил дешево по 10-ку как 072 ,так и 082. Можно и дорого купить...за 170р. в Чип и Дип
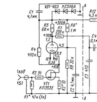
Здравствуйте, скажите по этой схеме: - накал 6Ж32, стоит поднять вольт так на 20-30?, или без разницы... (делают ли это в корректорах, не знаю). Спасибо.Приклею ссылку на статью с ММ корром:
![]()
Простой ламповый ММ фонокорректор
Предлагаю для повторения удачную схему лампового корректор для ММ головок с достаточным усилением, достойным звучанием, несложный и на доступных ...www.salonav.com
Накал 6Ж32П в схеме запитан постоянкой, да и фоном от накала сама лампа обычно не страдает.Здравствуйте, скажите по этой схеме: - накал 6Ж32, стоит поднять вольт так на 20-30?, или без разницы... (делают ли это в корректорах, не знаю). Спасибо.
Учтите, что вторая лампа не имеет шунтирующей емкости в катоде и фон от переменки пролезет в катод непременно. А я потом буду читать:" Сделал всё ТОЧНО КАК У ВАС, но прет дикий фон. Скажите. что мне делать." Да и не всегда подтяжка убирает фон в ноль.точно, ... забыл уточнить, у меня переменка на накал. Просто есть тор готовый - ТПП-30 (200/6,5/6,5)
Выпрямите ваши 6,5+6,5 , получите 17 вольт постоянки, их стабить чем угодно , коть КРЕНКой, хоть другой схемой. Моя схема сделана так по причине применения транса анодно-накального типа "слабее не бывает" , и по аноду и по накалу, доля ватта на учете.точно, ... забыл уточнить, у меня переменка на накал. Просто есть тор готовый - ТПП-30 (200/6,5/6,5)