Усилитель по мотивам Симфонии 003

Александр, но ведь это только в А классе применимо, нет?
В АВ, по крайне мере с небольшим заходом, работает. С полной отсечкой не пробовал по причине отсутствия интереса.
 
Просто ИТ в катодах не сильно то дадут меняться току. А так, здорово, конечно и просто и срок службы и надежность...
 
а что происходит с лампой если во время работы отрывается катод или сразу у двух ламп (это я про ползунок переменного резистора в катоде)
запирается наглухо.Сетки-то в минусе сидят, уткнувшись в землю.
 
Просто ИТ в катодах не сильно то дадут меняться току. А так, здорово, конечно и просто и срок службы и надежность...
Для переменного шунтирующие конденсаторы стоят. Но Вы правы - в классе АВ с глубокой отсечкой применять не стоит, но в нём и резисторы неэффективны - только фикса.
 
УВЕРЕН, что меня вы не послушаете, но советую сделать по-моему.
ГПИ (генератор прямоуголных импульсов) на одной КМОП мелкосхеме.
Конечно не послушает. Выше написал ему трижды об этом.

P.S.
— Говорил я этому охотнику: купи себе валенки!
А он что: пошел и кеды купил — они, говорят, красивее. (С) Простоквашино.
 
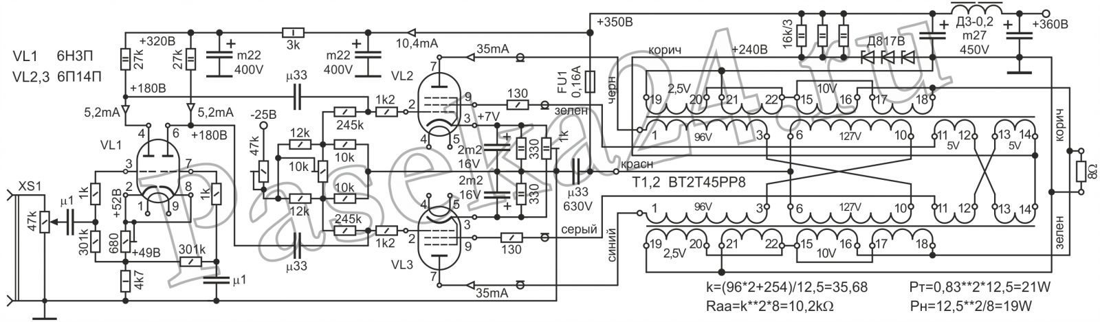
В сообщении №636 я допустил непреднамеренную ошибку, написав на схеме, что вторичные обмотки сетевого трансформатора - 2 х 195В, что неверно, правильное значение - 2 х 145В. ( 145+145=290, 290 х 1,41= 408,9В ).
 
В сообщении №636 я допустил непреднамеренную ошибку, написав на схеме, что вторичные обмотки сетевого трансформатора - 2 х 195В, что неверно, правильное значение - 2 х 145В. ( 145+145=290, 290 х 1,41= 408,9В ).
Нет ничего страшного, главное знать величину напряжений питания, а там разберемся.
Формула простая, переменное напряжение умножить на 4 , делить на 3, получим выпрямленное постоянное. Но форма сетевого напряжения давно не идеальная, поэтому коэффициент подъема постоянного напряжения с 1, 41 снизился примерно до 1, 33.
 
Задумался над темой индикации одинакового тока плеч пушпулла. Просто , значит тупо и грубо. Тоньше- значит сложнее. Придется лезть в схему индикации Дайнеко Стерео 160. Там без счетверенных компараторов LM339 не обошлось. Зато как оно работает, я свидетель и крутильщик егойных ручек.
 
Спасибо что за меня так беспокоитесь _hm_ , принял к сведению, там будет видно, _daнадо оно или нет
Когда Вы соберёте волшебно-ламп0идный УНЧ, то можете (как это любят делать U-тубёры) при желании записать (и разместить) в mp3 (три) звучание УНЧ с выхода вторичной обмотки звукового трансформатора, но с чисто резистивной нагрузкой. Жаждуюшие двухтактного звука должны будут проникнуться благоговейным звучанием...
Ещё мне странно видеть отсутствие в "двухтактах" обратноходовых "C-R плюс диод" демпфирующих цепей параллельно первичной обмотке :)
 
Последнее редактирование:
Спасибо что за меня так беспокоитесь _hm_ , принял к сведению, там будет видно, _daнадо оно или нет
Это не ко мне, но...
Безусловно надо.
4093.png

Пока еще на Али есть пучок=пятачок десяток "трухольных" за $1, надо купить. ГПИ на триггерах Шмитта дают меандр с крутыми фронтами, для звука достаточно. Схема типовая и простейшая, платка размером с палец.
В отличие от встроенных калибраторов, можем выбрать любую частоту и уровень. Весьма полезная штука при ремонте, настройке, оценке аппаратуры. Можно сделать на огрызке макетной платы.
Самый разумный и простой вариант, достаточный для практики.
Понятно, всё это при наличии осциллографа.
 
Дочь выросла-лампы уменьшелись!

Поясните, пожалуйста! Не вполне понял про ступор.
Это видимо в случае. когда возможности источника не успевают за запросами ламп по току. Размер пайка не позволяет жахнуть.
 
У меня так. Зашунтировано электролитом. Для 6П14П резистор 37 Ом, если мне склероз не изменяет.
Посмотреть вложение 113135
Скорее всего будет малоомный переменник в катодах ламп, + сеточное неполное смещение, баланс настраивать по небольшому стрелочничку с нулем посредине. Или сделать усилитель разбаланса на опере с выходом на двухцветный диод. Есть время для перебора вариантами.
 
У соратника стоит 1 стрелочный измеритель тока + джойстик на 4 направления, он ручкой двигает и показывается ток соответствующей лампы. У меня в одной схеме авто на 317, а вдругой вообще фотовольтаика, катоды в земле, фотодиоды в сетке и дают автосмещение 7-9В, проверял концепцию, работает прекрасно.
 
а схема под этот +-10ма ?
Єто фотонамек😀
К примеру, два точньіх резистора по 100 Ом одними ногами в землю, между другими стрелочник, вьіше подстроечники к катодам
(кстати, там на шкале вроде +-1 мА)
 
Єто фотонамек😀
К примеру, два точньіх резистора по 100 Ом одними ногами в землю, между другими стрелочник, вьіше подстроечники к катодам
(кстати, там на шкале вроде +-1 мА)
+-10ма этотмиллиамперметр. на проме продают. а для работы ему надо положительную и отрицательную полярность (относительно земли?). как это включить?
 
а, понятно подключение, только будет это показометр. да и не всегда баланс по току есть минимум искажений, вернее всегда минимум искажений при некотором разбалансе по току, даже для подобраных пар
 
+-10ма этотмиллиамперметр. на проме продают. а для работы ему надо положительную и отрицательную полярность (относительно земли?). как это включить?
параллельно переменнику, по концам. Разность напряжений на концах переменника заставит стрелку сместиться с нуля.
 
а, понятно подключение, только будет это показометр. да и не всегда баланс по току есть минимум искажений, вернее всегда минимум искажений при некотором разбалансе по току, даже для подобраных пар
Строго и сурово, нет. Не является идеальным показометром. Потому как есть несимметрия половин выходника и плеч усилителя. Но равных токов по плечам обычно достаточно.
В усилителе Dynaco Stereo160 и Stereo 80 с малоомных резисторов в катодах ламп напряжения подаются на входы счетверенных компараторов с общим опорным напряжением . Выходы компараторов управляют двухцветным светодиодом, в норме не светится. Ток больше нормы засвечивает красный диод, меньше нормы зеленый. На музыке светятся оба, суммарным желтым.
Кому интересно, есть все схемы Стерео080, тщательно срисованные с заводской схемы дружеской рукой.
 
Последнее редактирование:
Строго и сурово, нет. Не является идеальным показометром. Потому как есть несимметрия половин выходника и плеч усилителя. Но равных токов по плечам обычно достаточно.
В усилителе Dynaco Stereo160 и Stereo 80 с малоомных резисторов в катодах ламп напряжения подаются на входы счетверенных компараторов с общим опорным напряжением . Выходы компараторов управляют двухцветным светодиодом, в норме не светится. Ток больше нормы засвечивает красный диод, меньше нормы зеленый. На музыке светятся оба, суммарным желтым.
Кому интересно, есть все схемы Стерео080, тщательно срисованные с заводской схемы дружеской рукой.
Тута по Dynaco Stereo160 усе есть _da
ПС У Е. Бортника попалась схемка, заинтересовал момент балансировки выходных ламп, в том плане что катоды запитаны не напрямую через переменник, если переменник будет строить козни то ничего фатального не произойдет, только разбалансировка
 

Вложения

  • st160_manual.pdf
    st160_manual.pdf
    356.8 KB · Просмотры: 98
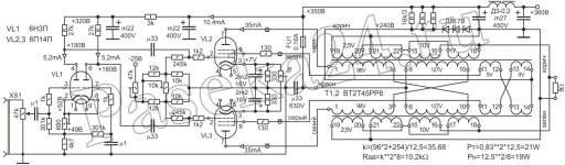
  • Усь 01 схема 6П14П-2-245-2-лого (17-12).jpg
    Усь 01 схема 6П14П-2-245-2-лого (17-12).jpg
    143.7 KB · Просмотры: 129
Последнее редактирование:
А на 6Е1П слабо сделать индикатор балансировки))))
 
Чтобы при больших сигналах ИТ не впадал в ступор, надо на сетки подать положительное смещение.
Поясните, пожалуйста! Не вполне понял про ступор.
Здравый смысл столкнулся с действительностью - думалось да и видел пример в Радиохобби-дайджесте, что при большом минусе на сетке на катодах напряжение станет ниже рабочего для микросхемы-стабилизатора и положительное смещение на сетках должно помочь.
Ан нет - конденсаторы! В катодах которые. Кстати, без них такие схемы вообще не работают, так, напоминание.
Приходится дезавуировать свое сообщение #648.
 
Последнее редактирование:
Пробил сайт в поисках хорошей схемы на 6Н1П+6П1П ничего не нашлось ((
Александр Резвой хорошо отзывался за них, следовательно собирал и отслушивал, значит есть ценная инфа )
 

Статистика форума

Темы
3,296
Сообщения
262,237
Пользователи
2,544
Новый пользователь
vlad'mir
Назад
Сверху Снизу