Усилители и 2024

СМЕРШ

2 ранг
Регистрация
30 Янв 2024
Сообщения
1,528
Реакции
1,450
Репутация
56
Страна
Poland
Город
Stargard
Предупреждений
13
Их ещё надо набрать, внаглую рисуя километровой ширины автобаны. Мелкие пикофарады, до 5 пФ, как и индуктивности с десятки нан, на результатах симуляции не сказываются. А визгу было много и долго, хотя проверяется это за минуту
 

Petr-51

2 ранг
Регистрация
29 Дек 2023
Сообщения
625
Реакции
-66
Репутация
11
Страна
Беларусь
Город
Могилев
Имя
Александр
Предупреждений
1
СМЕРШ, разберись для начала в чем заключается тест SWDT Хафлера, может тогда и поймешь как надо строить усилители, если поймешь конечно, в чем я сильно сомневаюсь
 

Вложения

  • Nulling Out Amp Distortion by David Hafler.pdf
    372.3 KB · Просмотры: 115

NEULO

1 ранг
Регистрация
14 Июл 2019
Сообщения
3,825
Реакции
1,944
Репутация
93
Возраст
52
Страна
Россия
Город
Одинцово
Предупреждений
4
СМЕРШ, разберись для начала в чем заключается тест SWDT Хафлера, может тогда и поймешь как надо строить усилители, если поймешь конечно, в чем я сильно сомневаюсь
1715687382470.png

Вот тут чтение можно и завершить. Бредятина самой статьи густо перемешанная с твоим бредом и бредом из рекламного журнала "Звукорежиссёр номер4 2001года".. Не позволяет читать эти помои во избежании поломки головного мозга. Читай эту херню сам.
1715687576364.png

Не всё бред. Смотри какой ты молодец. Только забыл добавить- в случае подачи на вход синусоидального сигнала а не меандра замаскированного под синус.
Петров, а ты можешь иногда для разнообразия правду говорить? А не врать чуть ли не в каждом слове?
Вот ещё перл:
1715687749434.png

Разработчики программы микрокап ввели в неё защиту от Петрова. А он расстроился.
1715687865134.png

Петров, переходные процессы в усилителе возникают при включении, выключении, и при перегрузке входным сигналом. Все эти варианты- для воспроизведения музыки- не годятся.
 
Последнее редактирование:

Lyuber

2 ранг
Регистрация
15 Ноя 2023
Сообщения
1,200
Реакции
80
Репутация
18
Страна
РФ
Город
Люберцы
Предупреждений
8
внаглую рисуя километровой ширины автобаны.
в том то и прикол, что САПР рисует в бОльшем случае (у программаторов, "быстрых как понос", в ПиКад и Альтиум), "шалавливые ручки" для разовых штучек в "Хлор+железо" - "И так сойдёт".
ПолиГоны, вообще, не только паразиты, но ещё и антенны, где "Атаев и Болотников" тогда ШИМы только в цветных телеках видели (книжки, как надо и не надо)
 
Регистрация
31 Янв 2024
Сообщения
96
Реакции
-2
Репутация
3
Страна
Россия
Город
Москва
Имя
Tracking Trend
Предупреждений
3
буферы для аттенюаторов.pdf
По гармоникам примерно одно и тоже.:)
Точнее сказать трудно, у генератора полка уровней собственных гармоник около -140 дБ,
по точности совмещения линий графиков можно косвенно сделать вывод о ослаблении
выше 4-й гармоники примерно не менее -40 дБ.
2024-05-14_161452.png2024-05-14_150711.png2024-05-14_154421.png
 

Вложения

  • Buffer TZ22 ТО.pdf
    2.4 MB · Просмотры: 94
  • буферы для аттенюаторов.pdf
    3.3 MB · Просмотры: 482
Последнее редактирование:

СМЕРШ

2 ранг
Регистрация
30 Янв 2024
Сообщения
1,528
Реакции
1,450
Репутация
56
Страна
Poland
Город
Stargard
Предупреждений
13
ты уже на бусры перешел
Отрицаю. Не докажете.
А где, интерсно знать, мой спектрик от бусра, по которому вы тот час же поймёте две вещи: почему я его не применяю и не буду, и что родители не додали вам внимания ровно на сто семьдесят пять километров хорошей ременяки с солдатской пряжкой?

Периодическая последовательность-1.jpg

Искажения бусра.PNG

Спектр бустра.png


1715701698148.png
 

Petr-51

2 ранг
Регистрация
29 Дек 2023
Сообщения
625
Реакции
-66
Репутация
11
Страна
Беларусь
Город
Могилев
Имя
Александр
Предупреждений
1
СМЕРШ, ты бы уже определился наконец.

А то ты то признаешь что все синусоиды бурстов не содержат искажений (все синусоиды как близнецы), не содержит искажений и пауза между бурстами (ноль напряжения по определению не может содержать никаких искажений).

То вдруг тупо измеряешь неизмеримое с помощью 2Т-моста и выдаешь за искажения первых синусоид бурстов и за искажения пауз после бурстов.
Вот работа режекторного фильтра в качестве измерителя искажений
 

Вложения

  • работа режекторного фильтра как ИНИ.png
    работа режекторного фильтра как ИНИ.png
    73.1 KB · Просмотры: 68
Последнее редактирование:

СМЕРШ

2 ранг
Регистрация
30 Янв 2024
Сообщения
1,528
Реакции
1,450
Репутация
56
Страна
Poland
Город
Stargard
Предупреждений
13
синусоиды бурстов не содержат искажений
Я, яволь, май фюрер.
пауза между бурстами (ноль напряжения по определению не может содержать никаких искажений)
Генау, май фюрер.
измеряешь неизмеримое с помощью 2Т-моста
Гут заген, Пертов, гут заген.
Это прямо мой девиз: проектировал небывалое и мерил неизмеримое.
Прошу внести текст в моё обвинение.
А изломов там нету
Вот видишь, какая ты гадость, пертов. Не знаешь состава бусров, хотя я тебе их 175 раз рассказывал:
пауза
синус
ИЗЛОМ, мять.
Вот в изломе вся искажуха, а ты ровно на нём дурачка включаешь:

Изломы.png

Буср+ступенька.png
1715621978746.png

1715622174706.png


Изломы бусратого пертова сигнала и меандра идентичны. А чавой-та, Пертов?
Искажений-то нет.

Кстати, для тупорылых даунов поясняю:

если 2Т-мост применяется для измерения искажений,
например, входит в состав генератора Г3-118 ДЛЯ ЕГОВОЙ НАСТРОЙКИ,
то он может мерить гармоники ВСЕХ и ЛЮБЫХ сигналов,
форму коих заранее предсказать невозможно,
а про хотелки Пертова
в разрезе предпочтительных и нежелательных сигналов для исследования,
в паспорте генератора ничего не сказано,
на словах конструкторы передали посылать всех с хотелкаии далеко и надолго.


Давай спектр бусра, чтобы все видели, КАК в сверхлинейном сигнале НЕТ искажений.
Чо тебе стоит доказать всем наглядно свою невиновность?
Как брехать про входной ПОДСТРОЕЧНИК в УМ Акулиничева, так тебе приглашения не надо - и режим Божьей Росы активэйтед.
А как спектр выложить - тут ты стеснительный, как пиструн на морозе.

Колись на спектр, доказывай, что не брешешь.
 
Последнее редактирование модератором:

СМЕРШ

2 ранг
Регистрация
30 Янв 2024
Сообщения
1,528
Реакции
1,450
Репутация
56
Страна
Poland
Город
Stargard
Предупреждений
13
Идёт в голубую даль медленными мелкими шагами, пока я не увижу его сраных усилителей и не выдам по ним мой вердикт.

Где ты вычитал про подстроечник на входе УМ Акулиничева? Сбрехал? ОПЯТЬ?
Ты брехун, Пертов. Тебе нечем ответить на удар канделябром.

Потому и про Хафлера можешь брехать,

а поверю я тебе, только когда увижу чистый спектр бусратого петрова.
Давай модель генератора бусра сюда.

1715706496186.png


Почему 2Т-мост выдаёт режектированный красный сигнал бусра ровно идентичным зелёному сигналу меандра?

А ну, марш в первый класс, и учись там добре, лапоть.
Но сначала дай спектр бусратого пертова.

Спектр.png

Видеооимпульс.jpg
Гигагерц.png


Гигагерц шириной, 37% гармоник. Что это, Пертов?
 
Последнее редактирование модератором:

СМЕРШ

2 ранг
Регистрация
30 Янв 2024
Сообщения
1,528
Реакции
1,450
Репутация
56
Страна
Poland
Город
Stargard
Предупреждений
13
Об этом же написал много лет тому назад и Раковский.
А что он там понимал, МНОГО лет назад? Вот Агеев расписал ВНЯТНО: делай это, вот это и вот так,
и НЕЛИНЕЙНЫХ искажений не будет.

И я сделал, как он сказал:

Спектр М-100.PNG


И теперь производители студийного оборудования платят мне деньги за то, что я ПОНЯЛ письмена Агеева, а ты читаешь тупого Раковского, который лучше ВЭФ-202 ничего в жизни не слышал, но поделал на звучании "Ригонды-305" выводы космической ширины и галактической тупости.

Если он ещё и бусром уси мерил, или меандром высотой 47 вольт микродинамику искал,
то попа звать не надо: тупой шарлатан, Лёня Голубков на доверии.



Где спектр бусра, Пертов? Долго мне ждать?

Гигагерц.png
 
Последнее редактирование модератором:

СМЕРШ

2 ранг
Регистрация
30 Янв 2024
Сообщения
1,528
Реакции
1,450
Репутация
56
Страна
Poland
Город
Stargard
Предупреждений
13
Даже толком пользоваться симуляторами не научились
Вот и научи нас. Покажи спектр бусратого пертова сигнала. Все сразу тебе поверят.
Голубкову Лёне миллионы верили, ты тоже можешь повторить его подвиг:



Гигагерц.png


Гигагерц полосы, 37% гармоник. Вот такими загаженными сигналами одна брехливая шваль в усях микродинамику проверяет, представляешь, Пертов? Не помню имени: афлер либо аковский.
 
Последнее редактирование модератором:

СМЕРШ

2 ранг
Регистрация
30 Янв 2024
Сообщения
1,528
Реакции
1,450
Репутация
56
Страна
Poland
Город
Stargard
Предупреждений
13
Не зря появлялись все новые и новые методы измерения искажений
Да, знаю. Букварёв их появлял-появлял, да так и обгадился жидковато.
Старые методы надёжнее: хоть меандрами в 47 вольт микродинамику мерить никто не заставляет.

Где спектр бусра, пертов?

Гигагерц.png


А то я не знаю точно, сколько гигагерц правильная ширина полосы твоего чистого бусра и сколько в ней десятков процентов гармоник.
 
Последнее редактирование модератором:

vitamir

1 ранг
Регистрация
2 Янв 2021
Сообщения
2,115
Реакции
1,332
Репутация
71
Возраст
63
Страна
Україна
Город
Київ
Имя
Віталій
Пан Пєтров, що вже стало недоброю традицією, тенденційно висвітлює прочитане ним в статтях авторів, яких безсоромно бере собі в товариші. З Хафлером він вчинив так само.
Зокрема, цитата від Хафлера:
"This network consists of a series resistor and capacitor trimmer which adjust a small peak in the range above 200 kHz. We have aimed for a maximally flat amplifier in the audio range, and maximum flatness leads to a slight ringing-at ultrasonic frequencies, fortunately, where it cannot affect the sound quality. Putting a peak of 3 or 4 dB at 200 kHz is a good exchange for obtaining essentially no phase shift in the 5- to 10-kHz range".
Коментуючи вище наведене, пан Пєтров поринає в фантазії, що суперечать реаліям як оригінальної статті, так і результатам загальновідомих досліджень британських вчених над тарганами овдиоуфайлами з приводу того, як саме останні розрізняють швидкість зміни фази і який рівень ГВЗ є пороговим для сприйняття сапієнсом. Дивись ту саму статтю в журналі Звукорежиссер і творчість Ірини Алдошиної, тільки в оригіналі, Бога ради, а не зпоміж коментарів пана Пєтрова.
Тому, сприймати письменницькі прояви фантазера Пєтрова серйозно не варто.
Ганьба письменнику-фантазеру Пєтрову!
 
Последнее редактирование:

NEULO

1 ранг
Регистрация
14 Июл 2019
Сообщения
3,825
Реакции
1,944
Репутация
93
Возраст
52
Страна
Россия
Город
Одинцово
Предупреждений
4
комментарии даны для тех кто понимает или хочет понять происходящие процессы в усилителях. Для таких как ты и СМЕРШ бесполезно что либо растолковывать, вы оба тупо на своей волне, поклоняетесь только бесполезным Кг и ИМИ. Хафлер, как и многие другие (например, И. Алдошина), ясно высказался по этому вопросу. Об этом же написал много лет тому назад и Раковский. Не зря появлялись все новые и новые методы измерения искажений, а вы тупо замерзли на начальном этапе... Даже толком пользоваться симуляторами не научились. Бредовые результаты выдаете за истину.
Посмотрим что же тут господин Пертов нам про процессы в усилителях рассказывает? Цитатки даны таким же цветом как в документике, окромя зелёненькой - она там синяя, сделано чтобы абзацы разделить.
И где же у нас тут хоть слово про происходящие процессы в усилителях? Окромя бредятины, саморекламы, и пинка в адрес Соколова- ничего не нашел. А, ещё немножко прописных истин.
Это побудило исследователей искать другие формы искажений, помимо
THD и IMD, и некоторый акцент был сделан на переходных искажениях.

Примечание. Примерно тоже самое звучит и в статьях И.Алдошиной по
психоакустике:
«В предыдущие периоды развития аудиотехники существовал огромный разрыв
между объективными измерениями и субъективными оценками. Измерялось
сравнительно небольшое количество параметров (АЧХ, КНИ, характеристика
направленности и др.)
Задача психоакустики на данном этапе – ответить на вопрос: какие именно, и
сколько параметров надо измерять в аудиоаппаратуре, с тем, чтобы с их помощью
можно было адекватно судить о качестве звучания. Иначе говоря, установить связь
между тем, что мы измеряем, и что мы слышим. »

«....Пороги слуховой чувствительности существенно зависят от характера
нелинейности: при появлении низших (второй, третьей) гармоник пороги слуха для
тональных сигналов составляют 0,1%, для фортепианной музыки 1…2%, для
эстрадной музыки до 7%.
… исследования Блауерта показали, что слух наиболее чувствителен к скорости
изменения фазы, т.е. к групповому времени задержки (ГВЗ).»

"Звукорежиссер" : 2001 : №4 Тембр, часть 3
… Было установлено, что слух реагирует в первую очередь на скорость изменения
фазы (т.е. ее производную по частоте), которая называется "групповое время
задерживания ГВЗ":
GD = -dφ(ω)/dω

Чем меньше ГВЗ, тем выше скоростные характеристики сигналов низкого
уровня, тем лучше усилитель передает микродинамику.

Предпочтительный способ обнаружения искажений —
использовать то, что я называю дифференциальным тестом по прямому проводу
(SWDT). Его расположение показано на рис. 2.
все типы переходных искажений, а также амплитудные и фазовые аберрации

Примечание. Можно подумать что цифра THD = 0,001% говорит о каких либо
конкретных искажениях. Переходные искажения усилителя возникающие на первых
периодах скрыты полностью, так как тест проводится в установившемся режиме.
Даже разработчики программы Micro-Cap поддались на провокацию и ограничили
минимальное количество подаваемых для просчета циклов 4-мя. Просчет иде по
последнему периоду. Но для ряда усилителей с большим значением ГВЗ и 4-х периодов
недостаточно

Я предпочитаю корректировать усилитель,
чтобы устранить эти аберрации, а не устранять их из источника сигнала.

Примечание. В этом и заключается ошибка векторного анализа Сапожкова-
Акулиничева-Баксандалла. Подгоняя АЧХ входного сигнала под АЧХ тестируемого
усилителя в значительной степени устраняются искажения переходных процессов в
усилителях. При использовании компенсационного метода измерения искажений
задержка входного сигнала на время прохождения сигнала в усилителе должна быть
идеальной! Только в этом случае мы будем сравнивать выходной сигнал с входным как
с эталоном и увидим все виды искажений вносимых усилителем (в том числе и

переходные).
Примечание. Драйверный усилитель желательно иметь высокого качества, в
противном случае драйверный усилитель уже убивший микродинамику не позволит
правильно оценить тестируемый усилитель.
Например, если в качестве драйверного усилителя взять усилитель Sokol-3 в
котором полностью убита микродинамика, то мы не сможем правильно оценить
тестируемый усилитель. ГВЗ такого усилителя очень велико из-за неграмотного
выбора частоты среза входного радиочастотного фильтра

А вот как выглядит тот же тест простого как грабли усилителя из Радио
1972-06 (авторы Бать и Середа).
Даже такой древний усилитель будет более качественно выполнять роль
драйверного усилиеля

Нижний график ГВЗ говорит о том что можно получить даже отрицательное
значение ГВЗ без опасения получить при этом возбуд. Для выполнения критерия SWDT
во всей звуковой полосе ГВЗ на горизонтальном участке должно быть <= 8 нс.
Примечание. Именно выброс ГВЗ на частотах выше 200 кГц и приводит к тому
что в начале и конце бурстов частотой 10 кГц возникают SID-искажения (Slew-induced
distortion). Это то, на что не обратил внимание Хафлер проводя тесты в

установившемся режиме
После настройки

отдельных используемых громкоговорителей измерения показывают обнуление до 70
дБ в средней полосе и около 60 дБ в остальном звуковом спектре. Это означает, что
суммарные искажения не превышают 0,1% по звуковому диапазону и подтверждает их

неслышимость.
 

radioman

3 ранг
Регистрация
16 Июн 2023
Сообщения
192
Реакции
70
Репутация
11
Страна
Україна
Город
Тернопіль
Имя
Ігор
Скільки затрат часу... :( порожняком.
Звичайно, я не схемотехнік і ніяк не можу зрозуміти що обговорюється:
1. Хто де в природі бачив прямі лінії (звук) - вільні затухаючі коливання
2. Яка різниця, на скільки затримується сигнал за межами каскадів не охоплених зворотнім зв'язком - не накрутить він так фазу...
3. Розглядати THD без спектру - не достовірно.
 

radioman

3 ранг
Регистрация
16 Июн 2023
Сообщения
192
Реакции
70
Репутация
11
Страна
Україна
Город
Тернопіль
Имя
Ігор
Пане Петров, поясніть мені "на пальцях", делитанту-рукосую, як можна спотворення виміряти компенсаційним методом чи за допомогою режекторного фільтра подаючи комбінований сигнал.
Моє бачення: наприклад, подаємо на вхід меандр частотою 100 герц, промодульований синусом 10кГц; компенсуємо або подавляємо сигнал 10 кГц, на вихід ідуть всі гармоніки меандру..., іншого варіанту нема - меандр скомпенсувати чи подавити ми не зможемо. Тобто, в даному "експерименті" ми у будь якому випадку отримаємо на виході набір гармонік "несучої" частоти - меандру.

Що ми зможемо виміряти, використовуючи такий сигнал ?
 

СМЕРШ

2 ранг
Регистрация
30 Янв 2024
Сообщения
1,528
Реакции
1,450
Репутация
56
Страна
Poland
Город
Stargard
Предупреждений
13
Измерялись ... КНИ
Ну, вот и ответ плохого звучания "хороших" усей. По КНИ хорош даже Квод, хотя гавённее уся сам Господь Бог не видел.
Патамуша КНИ этот снимался тогда с разрешением, дай Бог, 0,03% и на частоте 1 кГц.
А звучание определяют интермоды на средних частотах, точнее, попадающие в средние частоты.
Откуда попадающие?
А они падают вниз по частоте, как разность частот от биений ВЧ-гармоник.
Сколько будет ВЧ-гармоник, если на 1 кГц их 0,03%?
В 20 раз больше, соответственно падению петлевого усиления.
Но про замер ВЧ-гармоник тогда никто даже не заикался. Ещё пару лет назад прекрасный специалист Корсаков спрашивал: а нафига мерять КНИ на 20 кГц?

Именно потому, что разность гармоник 20 кГц минус 19 кГц = 1, а 18 - 16 = 2, и так далее. Есть ВЧ-гармошки - есть СЧ-интермоды. Есть СЧ-интермоды - нету микродинамики.
А кто украл микродинамику? - не знаем, патамуша на ВЧ КНИ не меряем.
Тогда, может, фаза микродинамику украла?

Итого: приносят хороший усь Квод. Чем он хорош? Малый КНИ на 1 кГц, с учётом 19-ти гармошек в только звуковой полосе. А играет он херово. Почему? - а интермоды.

Отсюда вывод:
кто меряет на 1 кГц, или говорит, что хороший усь имеет малый КНИ на 1 кГц, и этого достаточно
тот ССЗБ.
Он может хвастать своим кводовским КНИ на 1 кГц, но КНИ пофиг,
потому, что интермоды важнее.
 
Последнее редактирование:

СМЕРШ

2 ранг
Регистрация
30 Янв 2024
Сообщения
1,528
Реакции
1,450
Репутация
56
Страна
Poland
Город
Stargard
Предупреждений
13
Именно выброс ГВЗ на частотах выше 200 кГц и приводит к тому
что в начале и конце бурстов частотой 10 кГц возникают SID-искажения (Slew-induced
distortion). Это то, на что не обратил внимание Хафлер
То есть, подавая 37% гармоник в полосе до 1 ГГц (ну, от железного гены, пусть - 10 МГц, что тоже нехило так доставляет), Хафлер сильно озаботился ...чем, чем? - СИД-искажениями! ... где-где?! - в начале и конце бусра!

А что там нам показывает старый добрый 2Т-мост?

Искажения бусра.PNG

Бусрт.png

Буср+ступенька.png
 

Вложения

  • Искажения бусра.PNG
    Искажения бусра.PNG
    43.5 KB · Просмотры: 70

NEULO

1 ранг
Регистрация
14 Июл 2019
Сообщения
3,825
Реакции
1,944
Репутация
93
Возраст
52
Страна
Россия
Город
Одинцово
Предупреждений
4
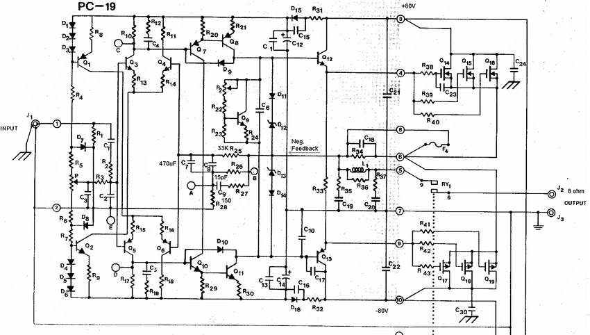
Да ещё и в усях с миллеровской, самой лучшей тогда, по эффективности, коррекцией.
Глянуть бы схемы исследованных Хафлером усей.
hafler-9300-schematic-1.jpghafler_9505.pdf_1.pngpre DH100.jpg9-Hafler-DH500-audio-power-amplifier-schematic-on-channel-shown.jpg
Немножко нашел усилков которые он выпускал своей фирмой, но вот проверял он их бусурами или нет- указаний не обнаружил)
 

СМЕРШ

2 ранг
Регистрация
30 Янв 2024
Сообщения
1,528
Реакции
1,450
Репутация
56
Страна
Poland
Город
Stargard
Предупреждений
13
Посмотреть вложение 97504Посмотреть вложение 97505Посмотреть вложение 97506Посмотреть вложение 97507
Немножко нашел усилков которые он выпускал своей фирмой, но вот проверял он их бусурами или нет- указаний не обнаружил)
hafler-9300-schematic-1-jpg.97504

Гуно, однозначно. 0,1% на 20 кГц, дай Бог.

hafler_9505-pdf_1-png.97505

Это додуматься надо: впиердолить зеркало с высокоомным выходом и нагрузить его на низкоомные эмиттерные цепи выходного каскада УН. Практически, он получил УН, в котором ПТ входного дифа нагружены на выход УН и петлевого почти нет. Тут слово "даун" заиграло свежими красками.
 

radioman

3 ранг
Регистрация
16 Июн 2023
Сообщения
192
Реакции
70
Репутация
11
Страна
Україна
Город
Тернопіль
Имя
Ігор
...
Итого: приносят хороший усь Квод. Чем он хорош? Малый КНИ на 1 кГц, с учётом 19-ти гармошек в только звуковой полосе. А играет он херово. Почему? - а интермоды. ...
Так як у мене нема глибоких знань в схемотехніці, роблю для себе "спрощені моделі".
Візьмемо "кривий" акорд з ноти сі 5 октави (7902,1 Гц) і ноти ля 5 октави (7040 Гц), отримаємо інтермоду 862,1 Гц, а ноти з такою частотою нема - "бабах по вухах".
 

DeDZahar

3 ранг
Регистрация
29 Апр 2023
Сообщения
165
Реакции
39
Репутация
11
Город
Николаев
Предупреждений
1
Конечно не хочу хотя вру - хочу встревать в словесные перепалки об одних и тех же граблях, но спустя 30! страниц "очень важной" информации давайте все таки вспомним с чего прежде всего все начиналось:
Тонкая или толстая - другой разговор, а вот тяжёлая точно вредна. Чем выше частота, тем хуже влияет инерция на способность реагировать на изменения в сигнале. Т.е. чем выше частота, тем меньше должна быть инерция. Чем меньше инерция, тем ниже добротность. 0.7 в 2 раза хуже 0.35, соответственно динамик тормозной, не способный передать микродинамику.
Это теория. Практика прослушивания подтверждает её всегда.

Звук маленького динамика по сравнению с большим...

Вот чЁ нашёл: "Микродинамика — характеристика, отражающая скорость нарастания фронта сигнала при воспроизведении одного или нескольких инструментов, а также иных звуков у нижней границы динамического диапазона в конкретном музыкальном фрагменте."
Какой электродинамический излучатель может совершить такое?
Т.е. в поисках микродинамики стоит прежде всего обратить внимание на систему, не отдельный ее компонент, у которой идеально ровная ачх от самого начала "полки" - 20Гц (инфразвук пока не берем в счет) и во всей полосе.
Много знаете тех у кого есть подобный такой звуковой тракт?!

P.S. перефразирую разве что толкование из педивикии; микродинамика - способность воспроизводить одновременно множество инструментов с разными динамическими диапазонами без существенной аттенюации какого-то конкретного сигнала на фоне остальных.
З.Ы. И подолью еще масла в огонь_post_ - отмечаемся кто в каком лагере:
а. Усилитель должен хорошо(достоверно) усиливать сигнал
б. Усилитель должен хорошо контролировать излучатель
с. А может сначала излучатель?
 

Хуан Пабло

2 ранг
Регистрация
20 Янв 2024
Сообщения
345
Реакции
950
Репутация
34
вроде как выкладывал для тебя исходник, но уже поста нет. Лови если успеешь
Я видел и писал спасибо за статью.
в том то и прикол, что САПР рисует в бОльшем случае (у программаторов, "быстрых как понос", в ПиКад и Альтиум), "шалавливые ручки" для разовых штучек в "Хлор+железо" - "И так сойдёт".
ПолиГоны, вообще, не только паразиты, но ещё и антенны
И шо, такими лаптями рисуют, что набегают дикие емкости, влияющие на работу?
Знаете, как говорится, сдуру можно и сломать кое-что. Но таким людям и вилки давать в руки противопоказано.
микродинамика - способность воспроизводить одновременно множество инструментов с разными динамическими диапазонами без существенной аттенюации какого-то конкретного сигнала на фоне остальных.
Это вообще не определение, а профанация. Хотя понятно то вы хотите тему в русло акустических систем обратно перевести. Но тут есть нюанс: если у вас дерьмовый усилитель, который не смог без искажений донести сигнал до акустики, то о какой микродинамике на выходе может идти речь вообще? А если усилитель донес до клемм сигнал и не испортил его, тут уже карты в руки разработчикам акустики. Такая же логика и касательно источника сигнала - если он не смог выдать чистый сигнал, то про остальное уже и говорить не нужно.
 

Lyuber

2 ранг
Регистрация
15 Ноя 2023
Сообщения
1,200
Реакции
80
Репутация
18
Страна
РФ
Город
Люберцы
Предупреждений
8
про остальное уже и говорить не нужно.
да, в сетапе УМ - последнее звено.
такими лаптями рисуют, что набегают дикие емкости, влияющие на работу?
ага, например, дорожку "от Тверской до Охотного через Полянку". "Выскочки", "рукожопы инженеры", Си+ освоили, в ПиКаде "посидели", ни чего ни разу толково в железе не собрали и давай резюме "... вся грудь в крестах и Ж. в шрамах" рассылать, в итоге АйТиШники - трубалёты сидят и вместо, чтоб в Спринт Лаут сосредоточется на трассировке, с пониманием физических процессов, работают на прогу, 99% чел. часов "заморочкам" в программе отдают.
КБ в совке, не лучше, однако, там хоть пара "шарящих" была, остальные трутни.
"Скорости" ПК = ни чего плохого, только нет заказчиков вменяемых (или "Руководителей проектов"), чтоб КПД повысить, в итоге или "Цена в Космос улетела" или "Фантик Г. на полке".
 

Lyuber

2 ранг
Регистрация
15 Ноя 2023
Сообщения
1,200
Реакции
80
Репутация
18
Страна
РФ
Город
Люберцы
Предупреждений
8
там, да, зачищают "не нужное", "переворачивают" - мусорный ресурс, но "оттолкнуться" можно.
... из "Мантр" Сухова, согласен,
1. каскод или поза "6/9" - забанить надо,
2. без резисторов в эмиттерах ДК или их малых величинах - компрессор мр3 (динамический диапазон, вершинки давит). Жуковский в курсе, разбирал. Джифет туда, по мне, и ТОЛЬКО.
От себя: ОС, как "канализационная труба", чем больше гадит в виде: пары в параллельном ни кто не подбирает, термоузел подачу на сумматор или ВК "перекашивает" у ВСЕХ, ... "ошибок" МОРЕ, нет, чтоб с ними побороться, схемотехникой (однотакт, "Цирк+Трон",..) и выполнением в железе (БП, в т.ч.) - НЕТ, для "Нулей" "трубу пошире", "напор побольше" ... компрессия и досвидос "а он чихнул в 10 ряду консерватории?" Там многоосник, где каждый узел - "видеть надо", понимать,как пример, что "6/9" - западло.
 
Последнее редактирование:

Lyuber

2 ранг
Регистрация
15 Ноя 2023
Сообщения
1,200
Реакции
80
Репутация
18
Страна
РФ
Город
Люберцы
Предупреждений
8
По КНИ хорош даже Квод, хотя гавённее уся сам Господь Бог не видел.
да, ну! Может приготовить надо, разогнать?
Джифет, по умолчанию и в пары:
КВОД, ВВ - для дискотеки надо, клубняк на шириках качнуть - очень хорошо.
На "Паяльнике" "гуляет", от "Бешенный принтер" (мне б хоть 10%), повторяют, сравнивают... в стоке "нулевые" обходит и ещё как! Драйва ВАЛОМ,
Пётр51 - на "коммутационные искажения" переключитесь.
 

Вложения

  • 20К 0000.jpg
    20К 0000.jpg
    355.4 KB · Просмотры: 61
  • 170  смд.jpg
    170 смд.jpg
    246.2 KB · Просмотры: 78
Последнее редактирование:

Petr-51

2 ранг
Регистрация
29 Дек 2023
Сообщения
625
Реакции
-66
Репутация
11
Страна
Беларусь
Город
Могилев
Имя
Александр
Предупреждений
1
Пане Петров, поясніть мені "на пальцях", делитанту-рукосую, як можна спотворення виміряти компенсаційним методом чи за допомогою режекторного фільтра подаючи комбінований сигнал.
Моє бачення: наприклад, подаємо на вхід меандр частотою 100 герц, промодульований синусом 10кГц; компенсуємо або подавляємо сигнал 10 кГц, на вихід ідуть всі гармоніки меандру..., іншого варіанту нема - меандр скомпенсувати чи подавити ми не зможемо. Тобто, в даному "експерименті" ми у будь якому випадку отримаємо на виході набір гармонік "несучої" частоти - меандру.

Що ми зможемо виміряти, використовуючи такий сигнал ?
я же уже демонстрировал аналогичный тест DIM-100 (меандр 3,14 кГц и синус 15 кГц) с помощью компенсационного метода. В ряде усилителей (в том числе и в усилителе Батя 1972 года) все прекрасно подавляется, а на выходе усилителя СМЕРШ вылазят искажения до 10% (-20 дБ). Как видите синус 15 кГц подавился, подавился и меандр, вылезли искажения возникающие на поворотах (переходы от синуса к меандру). В других усилителях этих искажений не возникает!
А режекторным фильтром (как это пытается делать СМЕРШ) вы ничего не измерите, потому что он работает вот так
 

Вложения

  • AMP_Sagittarius_DIM-100(SID).png
    AMP_Sagittarius_DIM-100(SID).png
    40.8 KB · Просмотры: 76
  • работа режекторного фильтра как ИНИ.png
    работа режекторного фильтра как ИНИ.png
    73.1 KB · Просмотры: 180
Последнее редактирование:

СМЕРШ

2 ранг
Регистрация
30 Янв 2024
Сообщения
1,528
Реакции
1,450
Репутация
56
Страна
Poland
Город
Stargard
Предупреждений
13
я же уже демонстрировал
Что? Спектр бусра? Где?

Гигагерц.png

Воть этот? С гигагерцем и 37% гармоник?
а на выходе усилителя СМЕРШ вылазят искажения до 10% (-20 дБ)


Давай подобьём баланс: ты подал в усь 37% искажений, вышло только десять.
Ты куда ещё 27% девал, ирод? И шо теперь делать, чтобы догнать процентаж хоть до процента?

1715621911638.png

Почему осциллограмма отфильтрованных гармоник бусра так смахивает на осциллограмму меандра? Меандром микродинамику искать не пробовал? Поищи, должна быть.
 
Последнее редактирование модератором:

СМЕРШ

2 ранг
Регистрация
30 Янв 2024
Сообщения
1,528
Реакции
1,450
Репутация
56
Страна
Poland
Город
Stargard
Предупреждений
13
rabota-rezhektornogo-filtra-kak-ini-png.97519


Подал на вход идеальных контуров - без потерь на рассеяние энергии - свой гигагерцовый буср с 37% гармоник, и показывает всем работу контура ударного возбуждения как какое-то чего-то доказательство. Доказательство же выходит только одно: что в бусре есть гармоники и они звенят в контурах. Монохроматический сигнал - а пертов клянётся: это он - таких осциллограмм не даст.

Иди в школу, лапоть. Хватит с нас твоих фокусов.
2Т-фильтр годами не звенит. Вот что он показывает:

Буср+ступенька.png


Что тупой буср, что с-тупенька дают равные СИДы, и ровно там, где их нашли тупорылые СИДо-подаватели: на изломах с нуля на синус и с синуса на нуль.
 
Последнее редактирование модератором:

Lyuber

2 ранг
Регистрация
15 Ноя 2023
Сообщения
1,200
Реакции
80
Репутация
18
Страна
РФ
Город
Люберцы
Предупреждений
8
тут, такое Дело или Дела (не те):
1. "подача", где нижний на резисторах (это к Семигору, "зелёные" не пуговицы)
2. "В" в ВК, где МОСТ переключалки давит, в отличии от "А" запас для драйва в разы бОльшие имеет.
3. К544УД2А - отличный опер (не тот)
 

Статистика форума

Темы
3,095
Сообщения
236,063
Пользователи
2,387
Новый пользователь
Тула
Сверху Снизу