Усилитель по мотивам Симфонии 003

А что на это скажете?:https://www.radiolamp.ru/shem/unch/2.php?no=30&ysclid=m3bjfjanjm48130846
Вроде как Лабутин утверждает другое по поводу ультралинейного включения!
Вам никто не мешает проверить самому. Звучание в UL включении сравнить со звучанием в пентоде и в триоде. Там делов то - пяток паек.
Мнений много. Я придерживаюсь своего. Идеальный лично для меня вариант - пентодный каскад с катодной обмоткой.
 
Идеальный лично для меня вариант - пентодный каскад с катодной обмоткой.
Вот тоже задумался насчет КО, пока трансы не мотаны, может стоить добавить?
Сколько процентов надо для 6п14п?
 
8 - 10, учтите, чем больше этот %, тем ниже чувствительность лампы и бОльше претензий к драйверу.
 
Т.е. 8-10 процентов оптимально?
 
На сколько я понял, КО получается часть первички, к примеру по расчету получается 1500 витков полпервички, значит мотаем 150 витков КО и 1350 витков на первичку?
 
На сколько я понял, КО получается часть первички, к примеру по расчету получается 1500 витков полпервички, значит мотаем 150 витков КО и 1350 витков на первичку?
толком неизвестно. сделайте что то нормальное с гарантией, например первичку, а остальное добавляйте. отводы там на УЛ, КО отдельные, развитую вторичку с отводами
 
толком неизвестно. сделайте что то нормальное с гарантией, например первичку, а остальное добавляйте. отводы там на УЛ, КО отдельные, развитую вторичку с отводами
в готовом трансе ни че ужо не добавить, только если заранее его мотать с УЛ и КО?
 
в готовом трансе ни че ужо не добавить, только если заранее его мотать с УЛ и КО?
так точно. и развитую вторичку в идеале +-10% от расчетного с отводами через каждый процент. или минус 10% витков но с возможностью самостоятельной домотки
 
Вам никто не мешает проверить самому. Звучание в UL включении сравнить со звучанием в пентоде и в триоде. Там делов то - пяток паек.
Мнений много. Я придерживаюсь своего. Идеальный лично для меня вариант - пентодный каскад с катодной обмоткой.
Я остановился на КО плюс УЛ перекрёстно. Почти не отличается от пентод+КО, но что-то чуточку более интересное присутствует в УЛ.
На сколько я понял, КО получается часть первички, к примеру по расчету получается 1500 витков полпервички, значит мотаем 150 витков КО и 1350 витков на первичку?
Да.
КО просто способ ввода ООС. Как и в случае с ООС со вторички в катод входной лампы, мы делаем глубину ООС исключительно по желанию. Можно максимально, на сколько готов делать запас по усилению драйвера. Можно минимально, лишь бы потом АС не бубнила. Просто 8-10% это приблизительно когда пентод приобретает параметры близкие к его триодному включению (напряжение раскачки, выходное сопротивление).

Чем выше крутизна лампы, тем условно меньше процент КО ей требуется. Например у 6п14п при 10% КО выходное будет ниже чем у 6п1п. Но не на много, потому что изначально у 6п14п внутреннее выше чем у 6п1п.

Процент отвода УЛ разный у разных ламп не потому что именно такой ну прям обязательно требуемый. Просто сделали график соотношения гармоник, выходной мощности и процента УЛ. В определенном месте есть точка перегиба когда гармоники уменьшаются так же монотонно, а мощность резко падает практически до триодной. Вот и берут процент УЛ чуть ранее этой точки. А так вольному воля. Хочется мощность выше, берём отвод не 40%, а 10. И наоборот, хотим почти триодный звук, но чуток больше КПД, делаем отвод на 80%.....
 

Вложения

  • zj8XX-PmTCiNf966_O9buQ.png
    zj8XX-PmTCiNf966_O9buQ.png
    108.7 KB · Просмотры: 53
  • h2kGxYnv.png
    h2kGxYnv.png
    162.1 KB · Просмотры: 66
Я остановился на КО плюс УЛ перекрёстно
Пожалуйста поподробнее _da
ПС: мне надо как то определиться с какими параметрами заказывать ТВЗ, пока понял 43% УЛ и 10 % КО - это ближе к среднему оптимуму?

посмотрите сколько в УЛ в совецких трансах
Кстати да, посмотрел, например схема уся в Радио 1958 № 4, схема уся Зыкова в Радио 1966 № 6, ТВЗ в Симфонии 003, в Фестивале - везде УЛ 25%! Теперь окончательно запутался сколько надо для 6п14п?
 
Современные реалии требуют современных решений.
Был усилитель PP на 6П14П, ток ламп на LM317, вход - балансный с ЦАПа прямо на сетки. Показалось не совсем удобно и шнурки были короткие. Поставил инверторы сигнала на DRV134, вход у нее обычный а выходов 2 + и - , как раз на сетки, еще и усиливает на 6дБ. Запитал ее от DC-DC 5В - 2х15В с накала, включил и наслаждаюсь музыкой. Общей ОС нет. До скольки вольт нужно на сетки сигнал подавать? Питание 300В, ток 40 мА.
IMG_20241111_130214.png
 
До скольки вольт нужно на сетки сигнал подавать? Питание 300В, ток 40 мА.
Странно слышать от вас такой вопрос вроде не новичек. Может я не правильно понял? Зависит от смещение на сетке при 300в 40мА смещение примерно 7в.
 

Вложения

  • Screenshot_2024-11-11-15-11-31-945_com.lonelycatgames.Xplore-edit.jpg
    Screenshot_2024-11-11-15-11-31-945_com.lonelycatgames.Xplore-edit.jpg
    237.7 KB · Просмотры: 80
  • Veen2RU.pdf
    Veen2RU.pdf
    297.4 KB · Просмотры: 90
Современные реалии требуют современных решений.
Был усилитель PP на 6П14П, ток ламп на LM317, вход - балансный с ЦАПа прямо на сетки. Показалось не совсем удобно и шнурки были короткие. Поставил инверторы сигнала на DRV134, вход у нее обычный а выходов 2 + и - , как раз на сетки, еще и усиливает на 6дБ. Запитал ее от DC-DC 5В - 2х15В с накала, включил и наслаждаюсь музыкой. Общей ОС нет. До скольки вольт нужно на сетки сигнал подавать? Питание 300В, ток 40 мА.
Посмотреть вложение 114043
а смысл? вся прелесть в минимализме и водопроводной конструкции ламповых усилителей. а так то лучше ставить условную тда7293 - всяко будет лучше ламповика
 
Странно слышать от вас такой вопрос вроде не новичек. Может я не правильно понял? Зависит от смещение на сетке при 300в 40мА смещение примерно 7в.
Семён Семёныч! Точно, я тут все с межкаскадными трансформаторами баловался и совсем про смещение забыл. Значит микросхемы хватит для раскачки.
а смысл? вся прелесть в минимализме и водопроводной конструкции ламповых усилителей. а так то лучше ставить условную тда7293 - всяко будет лучше ламповика
Тут уже с жиру бесюсь, есть LM3886 с корректорм искажений и TDA разные и так на рассыпухе вполоть до D класса. А хочется простого теплого звука к зиме, да попробовать новые решения. :)
DRV134 можно рекомендовать на фазоинвертер-усилитель для 6П14П, прилично поет.
 
" DRV134 можно рекомендовать на фазоинвертер-усилитель для 6П14П, прилично поет." а покажите какие то результаты? искажения там мощност полосу мощности
 
На картинке подписано. Заодно и статья, откуда картинка.
Спасибо за инфу, только товарищ по моему напутал данные в таблице, у него получается минимальная мощность в УЛ варианте, минимальная мощность вроде как в триоде д.б.?
 
Современные реалии требуют современных решений.
Был усилитель PP на 6П14П, ток ламп на LM317, вход - балансный с ЦАПа прямо на сетки. Показалось не совсем удобно и шнурки были короткие. Поставил инверторы сигнала на DRV134, вход у нее обычный а выходов 2 + и - , как раз на сетки, еще и усиливает на 6дБ. Запитал ее от DC-DC 5В - 2х15В с накала, включил и наслаждаюсь музыкой.
Если микруху запитать от 2x8V, и общий анодного посадить на +8V, ЛМ-ки можно убрать совсем, правда, лампы нужно подобрать по парам.

А можно ЛМ-ки заменить на мосфеты, и драйвить эти мосфеты вместо ламп. Камрад Виктор показывал такие макеты со входом на МКТ.
 
UL занимает среднюю позицию по мощности, максимальную - пентод, минимальную - триод.
 
Если микруху запитать от 2x8V, и общий анодного посадить на +8V, ЛМ-ки можно убрать совсем, правда, лампы нужно подобрать по парам.
Пробовал в SE варианте интереснее: подавать смещение фотовольтаическим оптроном, у него на выходе напряжение до 10В при 50мА на светодиоде, который в разрыв анода подключаем, 6П14П хватает, получается автосмещение, а катод в земле наглухо.
1731341262031.gif

В ММ корректоре хотел после входного балансного усилителя на AD8429 поставить лампу, а смещение подать через вход REF микросхемы.

а покажите какие то результаты? искажения там мощност полосу мощности
Попозже, нужно стенд собирать, тащить большой комп к стойке, а в тумбочке даже мощного резистора на 8 Ом не нашлось :)
 
Последнее редактирование модератором:
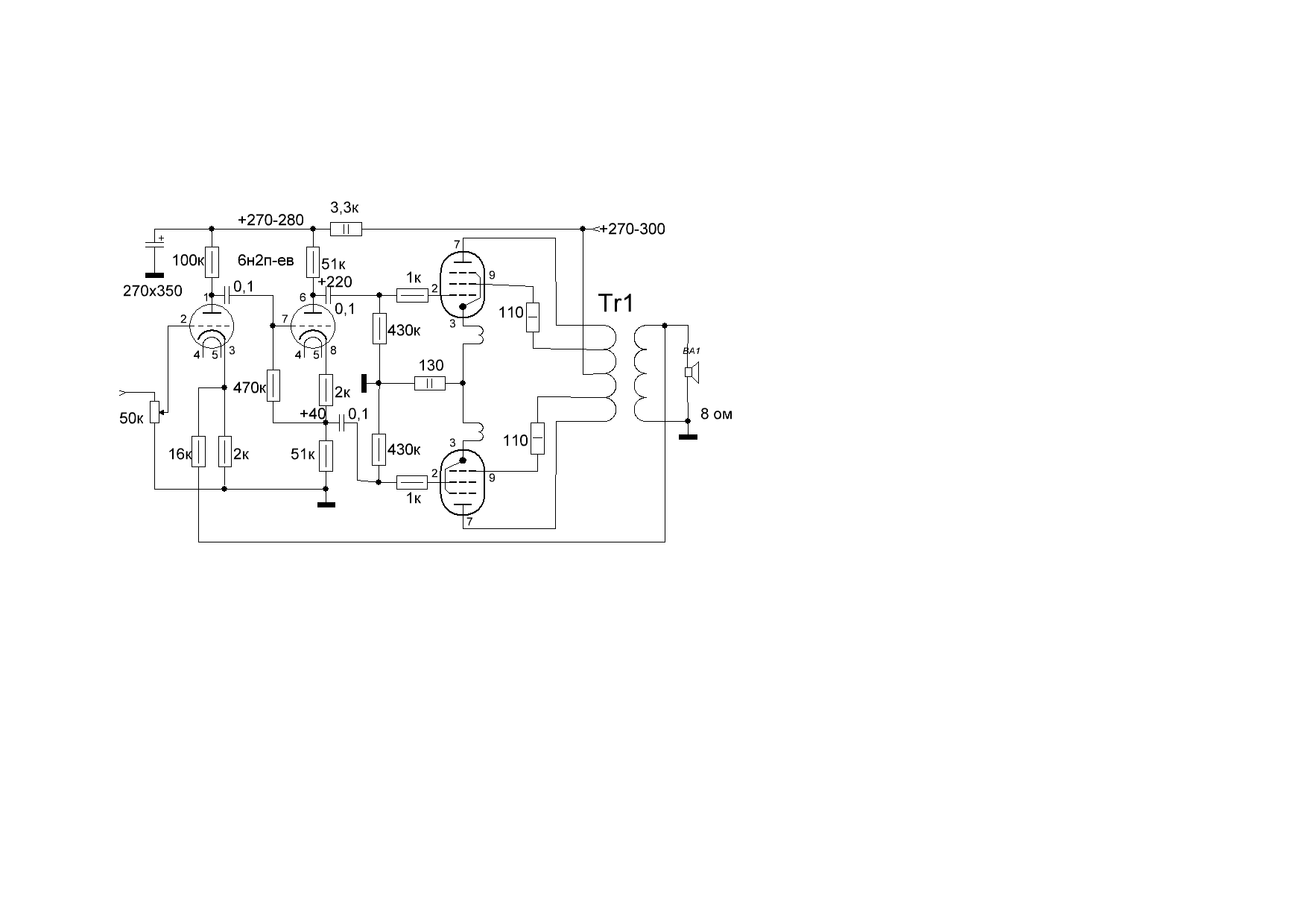
Примерно так CFB вариант?
схему сто раз постили. там нужен катодный баланс и баланс в верхнем плече фазоинвертора

и, да, катодные обмотки это особо ниочем для УЛ. в пентоде чуть снижают искажения но крадут рмс на выходе
 
ну как же, существенное снижение выходного, увеличение К демпфирования, снижение по НЧ, искажения ниже
да? я расскажу своему: трансформатору или уилителю?

воспринимайте ламповый усилитель как водопровод где изменения +- 25% (на четверть) не ощущаются
 
На свете столько челов...
Вьі хоть что-то паять будете?
Давно спаяно :giggle: Но пока вариант не окончательный, продолжаем модернизировать! _da
ПС Вы так волнуетесь за меня? Радует такое неравнодушие! _hm_
Хотя больше будет проку если вы предоставите свои какие наработки по данной теме!
 
Последнее редактирование:

Статистика форума

Темы
3,296
Сообщения
262,351
Пользователи
2,543
Новый пользователь
vlad'mir
Назад
Сверху Снизу