Александр Бокарёв
1 ранг
- Регистрация
- 12 Ноя 2019
- Сообщения
- 28,309
- Реакции
- 13,621
- Репутация
- 395
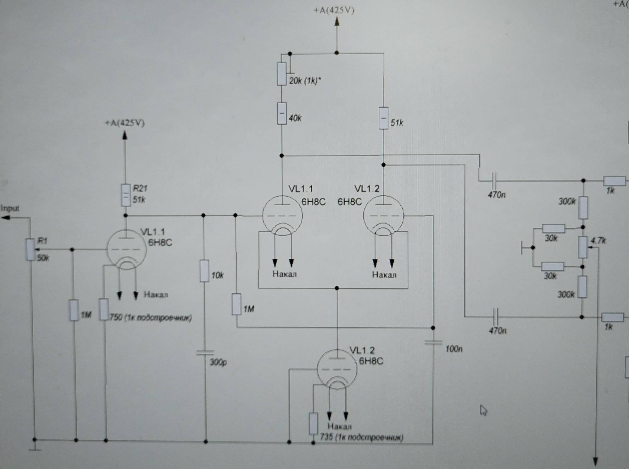
В Каине А-88Т первый каскад питается половинным анодным напряжением, поэтому фазоинвертору достается больше питания , катодный резистор второго каскада отжирает всего 30 вольт , на анодах по памяти 300в, есть запас размахнуться.Посмотреть вложение 135209
из рабочего макета... выход на полтинники
Пытался превратить фазоинвертор в дифкаскад с лонгтейлом, запитал его катоды от минус 70 вольт сеточного смещения выходных ламп. Получился резистор на 15 килоом в хвосте, катодное напряжение осталось таким же, +30в. Вернул родную схему обратно, полет нормальный.
Последнее редактирование:

А схемка какая?

